|
Obecny czas: 13 Sty 2026, 00:22
|
Zobacz posty bez odpowiedzi | Zobacz aktywne tematy
|
Strona 1 z 1
|
[ 9 posty(ów) ] |
|
| Autor |
Wiadomość |
|
emil |
#861391 Wysłany:
19 Gru 2023, 12:06; Temat postu: wycieraczki się nie wyłączają |
|
 |
| Puntoświr |
Samochód: Punto II 3d
Silnik: 1.2 16V 80KM
Paliwo: Benzyna
Wersja: Sound
Województwo: lubelskie [L]
Miejscowość: Chełm Rejestracja: 17 Lip 2006, Posty: 394
|
|
witam. odebrałem auto od lakiernika i mam dwa problemy. Dziwna praca wycieraczek przednich. Działają w każdej pozycji dźwigni, ale: - z pozycji do góry - nie wracają na początkową, dolną pozycję, tylko stają w przypadkowym miejscu, w zależności od tego jak długo trzymam dźwignię w górnej pozycji. Żeby wycieraczka zatrzymała się we właściwej dolnej pozycji muszę odpowiednio dopasowywać czas przytrzymywania dźwigni. - drugi niewłaściwy efekt to - wycieraczka nie zatrzymuje się - tzn w każdej dolnej pozycji pracuje w trybie ciągłym powolnym i co nadziwniejsze to, że po przestawieniu dźwigni na pozycję zero - wycieraczki dalej pracują. Jedyny sposób, żeby je zatrzymać, to dźwignia do góry - - wtedy występuje problem jak wyżej. Generalnie wycieraczki pracują płynnie, nie szarpią, roczne dobre pióra. Mam obawy, że przyczyną może być bród, kurz - lakiernik remontował sobie garaż, ale nie wiem, czy w tym samym czasie i pomieszczeniu stało auto. Byłoby to szaleństwem. Z roboty lakierniczej jestem zadowolony.
pomysły?
|
|
| Góra |
|
 |
|
|
|
pmxoo7pI |
#861396 Wysłany:
19 Gru 2023, 18:49; Temat postu: Re: wycieraczki się nie wyłączają |
|
 |
| Puntoświr |
 |
Samochód: Grande Punto 5d
Silnik: 1.4 8V 77KM
Paliwo: Benzyna + LPG
Wersja: Dynamic
Województwo: dolnośląskie [D]
Rejestracja: 21 Lut 2023, Posty: 871 Pomógł: 17
|
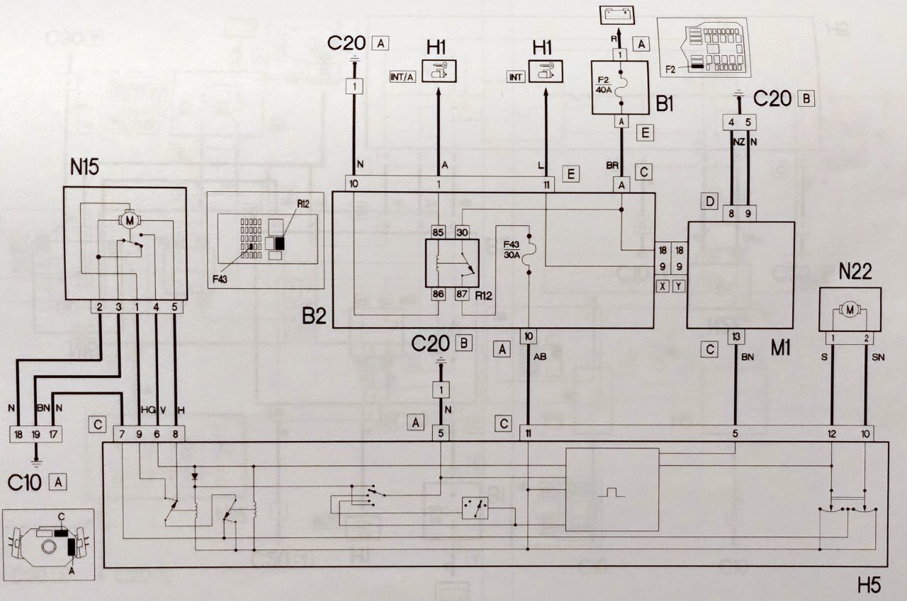
Po co ci dwa tematy? Zawalasz stare zaśmiecone forum (nie pomagasz następnemu). Jaki był zakres prac lakiernika, co robili? Bo malowanie drzwi z wycieraczkami ma mało wspólnego. 1. Jak rozbierali przód, podszybie, maska, błotniki, to OK, mogli naruszyć/zabrudzić mechanizm, jeden pin we wtyczce nie łączy i już mogą być cuda. 2. Albo od strony manetki coś się sypie. 3. Sam mechanizm wewnątrz się zużył i tyle. Wiek auta jest idealny na takie usterki. Schemat jest prosty "tylko" elementy zabudowane, nie ma łatwego dostępu, trzeba grzebać, rozkręcać. Załącznik:
Komentarz do pliku: Wycieraczki i spryskiwacze szyby przedniej, P2.
Punto2_wycieraczki_spryskiwacz_przod.jpg [ 156.35 KiB | Obejrzany 3428 razy ]
Opisów nie ma, ale N15 to mechanizm wycieraczek, N22 spryskiwacz (kręci lewo/prawo, stąd pryska na przód lub tył, są zaworki jednokierunkowe), H5 nie wiem (manetki, albo jakiś moduł pośredni np. w kolumnie kierownicy). Inne literki to bezpieczniki lub całe skrzynki bezpieczników/przekaźników ("B"), główne sterowniki typu "Body" i ECU to na literę "M", główne punkty masy "C".
_________________
Mini-poradnik PDF dla nowych posiadaczy Fiatów, typowe wady modelu Grande/EVO.
|
|
| Góra |
|
 |
|
emil |
#861400 Wysłany:
19 Gru 2023, 23:44; Temat postu: Re: wycieraczki się nie wyłączają |
|
 |
| Puntoświr |
Samochód: Punto II 3d
Silnik: 1.2 16V 80KM
Paliwo: Benzyna
Wersja: Sound
Województwo: lubelskie [L]
Miejscowość: Chełm Rejestracja: 17 Lip 2006, Posty: 394
|
|
z przodu nic nie było robione.
- wymieniane były oba progi, - naprawiana była podłoga w przedniej głównie części, - oba błotniki - reperaturki + malowanie - malowany cały zderzak tylny.
|
|
| Góra |
|
 |
|
pmxoo7pI |
#861402 Wysłany:
20 Gru 2023, 08:06; Temat postu: Re: wycieraczki się nie wyłączają |
|
 |
| Puntoświr |
 |
Samochód: Grande Punto 5d
Silnik: 1.4 8V 77KM
Paliwo: Benzyna + LPG
Wersja: Dynamic
Województwo: dolnośląskie [D]
Rejestracja: 21 Lut 2023, Posty: 871 Pomógł: 17
|
Z przodu "nic nie było" robione?  "Nie było", ale było. Progi + podłoga z przodu + błotniki (przód) = mogli coś naruszyć związanego z wycieraczkami. Wiązki gdzieś tam zawijają w dół w okolice skrzynki bezpieczników w desce rozdzielczej, czy tam "Body Computer" jest, nie wiem (czy to od P2 FL weszło w życie, a zwykłe P2 jest bliżej Punto jedynki, nie ważne, elektryka tam jest, w Grande też). Zderzak tylny (i wiązki przy/w progach) może mieć związek z kontrolką drzwi (drugi temat), może to klapę pokazuje, a nie normalne drzwi...
_________________
Mini-poradnik PDF dla nowych posiadaczy Fiatów, typowe wady modelu Grande/EVO.
|
|
| Góra |
|
 |
|
mmz |
#862044 Wysłany:
06 Maj 2024, 12:59; Temat postu: Re: wycieraczki się nie wyłączają |
|
 |
| Sympatyk kropek |
Imię: Michał
Samochód: Punto II 5d
Silnik: 1.2 8V 73KM
Paliwo: Benzyna + LPG
Wersja: SX
Województwo: mazowieckie [W]
Miejscowość: Warszawa/Mokotów Rejestracja: 05 Lut 2017, Posty: 49
|
|
Co ile wymieniacie u siebie wycieraczki? Jakies opinie o Valeo
|
|
| Góra |
|
 |
|
sta1416 |
#862049 Wysłany:
07 Maj 2024, 06:30; Temat postu: Re: wycieraczki się nie wyłączają |
|
 |
| Puntoświr |
 |
Imię: Staszek
Samochód: Doblo
Silnik: 1.4 8V 77KM
Paliwo: Benzyna
Województwo: śląskie [S]
Miejscowość: Katowice Rejestracja: 01 Wrz 2020, Posty: 173 Pomógł: 5
|
|
Polecam Alca. Tanie i dobrze zbierają. Co rok, dwa lata je zmieniam zależy czy zimą mocno przymarzną.
_________________ Fiat Doblo 1.4 8V 77kW Malibu '09
|
|
| Góra |
|
 |
|
rafisz |
#862052 Wysłany:
07 Maj 2024, 10:06; Temat postu: Re: wycieraczki się nie wyłączają |
|
 |
| Puntoświr |
Imię: Rafał
Samochód: Inny
Silnik: Inny
Paliwo: Benzyna + LPG
Województwo: mazowieckie [W]
Rejestracja: 13 Cze 2016, Posty: 781 Pomógł: 37
|
|
też tę alcę 1,5 czy 2 lata temu kupiłem przy okazji jakichś tam zakupów w castoramie, do tej pory mam, ale już wymagają wymiany, działały bardzo dobrze, a co do valeo - kiedyś kupiłem do firmowego partnera, od początku źle działały, drugiej szansy już im nie dałem nigdy, nie wiem czy trafiły mi się jakieś niedoróbki czy taka ich jakość, zraziłem się do nich i juz nie kupię
|
|
| Góra |
|
 |
|
anth |
#862061 Wysłany:
13 Maj 2024, 09:40; Temat postu: Re: wycieraczki się nie wyłączają |
|
 |
| Sympatyk kropek |
Imię: Andrzej
Samochód: Punto II FL 5d
Silnik: 1.4 16V 95KM
Paliwo: Benzyna + LPG
Województwo: mazowieckie [W]
Rejestracja: 13 Paź 2017, Posty: 30
|
Od dawna używam tylko Valeo. Moim zdaniem są dobrej jakośic, nie rożnią się wiele od droższego Bosha - wystarczają na ok 3 lata, potem przydałobvy się już wymienić. . Aktualnie moje obecne wycieraczki mają 2 lata i nic im nie dolega. [ Dodano: 13 Maj 2024, 09:40 ]Polecam zamawiać online, z uwagi na korzystniejsze ceny: https://autoswiatla.pl/pl/menu/wycierac ... w-299.htmlMożesz zorientować się chociażby tutaj.
|
|
| Góra |
|
 |
|
emil |
#862375 Wysłany:
04 Wrz 2024, 11:15; Temat postu: Re: wycieraczki się nie wyłączają |
|
 |
| Puntoświr |
Samochód: Punto II 3d
Silnik: 1.2 16V 80KM
Paliwo: Benzyna
Wersja: Sound
Województwo: lubelskie [L]
Miejscowość: Chełm Rejestracja: 17 Lip 2006, Posty: 394
|
|
ostatecznie okazało się, że przerwany był jeden z przewodów.
dzięki za pomoc.
|
|
| Góra |
|
 |
|
Strona 1 z 1
|
[ 9 posty(ów) ] |
|
|
Nie możesz zakładać nowych tematów na tym forum Nie możesz odpowiadać w tematach na tym forum Nie możesz edytować swoich postów na tym forum Nie możesz usuwać swoich postów na tym forum Nie możesz dodawać załączników na tym forum
|
|