|
Obecny czas: 27 Sty 2026, 19:11
|
Zobacz posty bez odpowiedzi | Zobacz aktywne tematy
|
Strona 1 z 1
|
[ 12 posty(ów) ] |
|
| Autor |
Wiadomość |
|
Taisho |
#849843 Wysłany:
18 Wrz 2019, 19:56; Temat postu: Bezpiecznik świateł pozycyjnych |
|
 |
| Puntoświr |
 |
Imię: Marcin
Samochód: Grande Punto 5d
Silnik: 1.4 8V 77KM
Paliwo: Benzyna
Wersja: Dynamic
Województwo: małopolskie [K]
Miejscowość: Las Rejestracja: 12 Lis 2009, Posty: 316 Pomógł: 2
|
|
Witam. Gdzie znajdują się bezpieczniki świateł pozycyjnych ? Nie świecą przednie. W instrukcji brak informacji.
_________________ FIAT GRANDE PUNTO 1,4 8V DYNAMIC CZERWONY SKA
topic19004.html
|
|
| Góra |
|
 |
|
|
|
radex324 |
#849844 Wysłany:
18 Wrz 2019, 20:13; Temat postu: Re: Bezpiecznik świateł pozycyjnych |
|
 |
| Puntoświr |
 |
Imię: Radek
Samochód: Grande Punto 3d
Silnik: Inny
Paliwo: Benzyna + LPG
Wersja: Dynamic
Województwo: śląskie [S]
Rejestracja: 19 Sie 2017, Posty: 697 Pomógł: 2
|
|
Pozycyjne nie mają bezpiecznika.
|
|
| Góra |
|
 |
|
Taisho |
#849845 Wysłany:
18 Wrz 2019, 20:15; Temat postu: Re: Bezpiecznik świateł pozycyjnych |
|
 |
| Puntoświr |
 |
Imię: Marcin
Samochód: Grande Punto 5d
Silnik: 1.4 8V 77KM
Paliwo: Benzyna
Wersja: Dynamic
Województwo: małopolskie [K]
Miejscowość: Las Rejestracja: 12 Lis 2009, Posty: 316 Pomógł: 2
|
|
Dlaczego nie świecą? Chodzi o przód?
_________________ FIAT GRANDE PUNTO 1,4 8V DYNAMIC CZERWONY SKA
topic19004.html
|
|
| Góra |
|
 |
|
radex324 |
#849846 Wysłany:
18 Wrz 2019, 20:31; Temat postu: Re: Bezpiecznik świateł pozycyjnych |
|
 |
| Puntoświr |
 |
Imię: Radek
Samochód: Grande Punto 3d
Silnik: Inny
Paliwo: Benzyna + LPG
Wersja: Dynamic
Województwo: śląskie [S]
Rejestracja: 19 Sie 2017, Posty: 697 Pomógł: 2
|
|
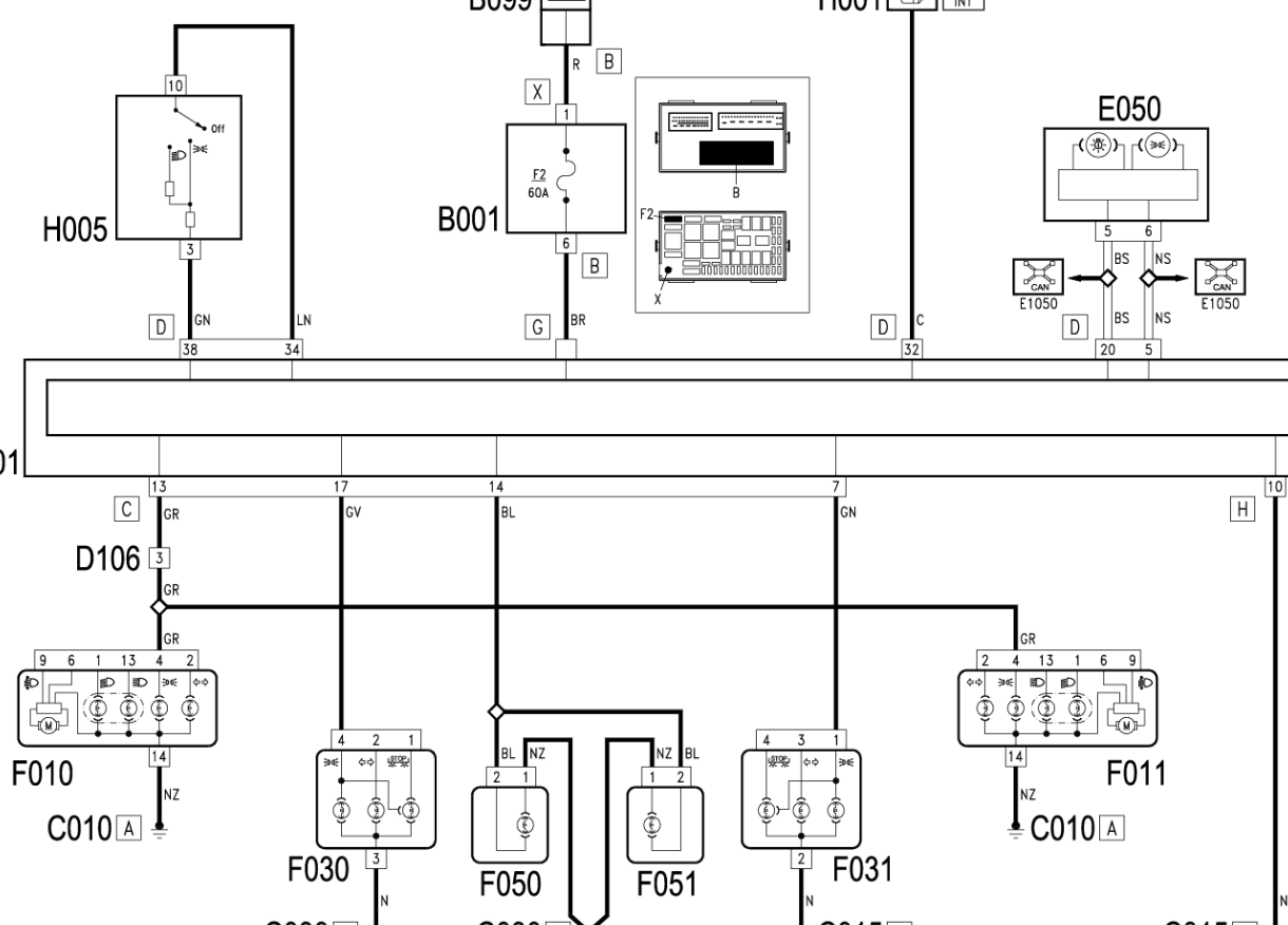
Schemat.
[ Dodano: 18 Wrz 2019, 20:31 ]
Kontrolka pojawia się na LCD?
| Załączniki: |
Screenshot_717.png [ 120.81 KiB | Obejrzany 8380 razy ]
|
|
|
| Góra |
|
 |
|
Taisho |
#849847 Wysłany:
18 Wrz 2019, 20:41; Temat postu: Re: Bezpiecznik świateł pozycyjnych |
|
 |
| Puntoświr |
 |
Imię: Marcin
Samochód: Grande Punto 5d
Silnik: 1.4 8V 77KM
Paliwo: Benzyna
Wersja: Dynamic
Województwo: małopolskie [K]
Miejscowość: Las Rejestracja: 12 Lis 2009, Posty: 316 Pomógł: 2
|
|
Sprawa wygląda tak ze mam daylighty soczewkowe. Postojowe mam w ledach, działają na chwilę i się wyłączają.
_________________ FIAT GRANDE PUNTO 1,4 8V DYNAMIC CZERWONY SKA
topic19004.html
|
|
| Góra |
|
 |
|
radex324 |
#849849 Wysłany:
18 Wrz 2019, 20:59; Temat postu: Re: Bezpiecznik świateł pozycyjnych |
|
 |
| Puntoświr |
 |
Imię: Radek
Samochód: Grande Punto 3d
Silnik: Inny
Paliwo: Benzyna + LPG
Wersja: Dynamic
Województwo: śląskie [S]
Rejestracja: 19 Sie 2017, Posty: 697 Pomógł: 2
|
|
Masz komunikat spalonej żarówki?
|
|
| Góra |
|
 |
|
Taisho |
#849850 Wysłany:
18 Wrz 2019, 21:05; Temat postu: Re: Bezpiecznik świateł pozycyjnych |
|
 |
| Puntoświr |
 |
Imię: Marcin
Samochód: Grande Punto 5d
Silnik: 1.4 8V 77KM
Paliwo: Benzyna
Wersja: Dynamic
Województwo: małopolskie [K]
Miejscowość: Las Rejestracja: 12 Lis 2009, Posty: 316 Pomógł: 2
|
Nigdy nie miałem. Od zawsze miałem komunikat aby sprawdzić światła pozycyjne (9 lat) , lampy były montowane w autoryzowanym serwisie i powiedzieli że inaczej się nie da aby nie było takiego komunikatu. Mam te lampy i chodzi o ledy. https://allegro.pl/oferta/reflektory-fi ... e=facebook
_________________ FIAT GRANDE PUNTO 1,4 8V DYNAMIC CZERWONY SKA
topic19004.html
|
|
| Góra |
|
 |
|
radex324 |
#849851 Wysłany:
18 Wrz 2019, 21:12; Temat postu: Re: Bezpiecznik świateł pozycyjnych |
|
 |
| Puntoświr |
 |
Imię: Radek
Samochód: Grande Punto 3d
Silnik: Inny
Paliwo: Benzyna + LPG
Wersja: Dynamic
Województwo: śląskie [S]
Rejestracja: 19 Sie 2017, Posty: 697 Pomógł: 2
|
|
Miernik w łapę i sprawdź czy masz napięcie na żarówkach. Możliwe że albo lampy uszkodzone albo zasilanie.
|
|
| Góra |
|
 |
|
Brutal123 |
#849854 Wysłany:
18 Wrz 2019, 23:52; Temat postu: Re: Bezpiecznik świateł pozycyjnych |
|
 |
| Puntoświr |
Imię: Krzysztof
Samochód: Grande Punto 5d
Silnik: 1.2 8V 65KM
Paliwo: Benzyna
Województwo: łódzkie [E]
Rejestracja: 29 Gru 2012, Posty: 164 Pomógł: 10
|
Taisho napisał(a): Nigdy nie miałem. Od zawsze miałem komunikat aby sprawdzić światła pozycyjne (9 lat) , lampy były montowane w autoryzowanym serwisie i powiedzieli że inaczej się nie da aby nie było takiego komunikatu.
Dziwne bo też mam te lampy i żadnych komunikatów nie ma . Skoro chwilę świecą to wygląda tak jakby BSI wykrywał za duży pobór prądu i odłączał zasilanie ,ale to faktycznie trzeba by jeszcze sprawdzić miernikiem albo próbówką chociaż .
_________________ Fiat Grande Punto 1.2 65 KM EsseeEssee , 17" Dołożone: El.szyby tył ,światła pm ,tempomat, sub,,webasto ,ham. tarcz. tył ,podłokietnik,LPG,TPMS,ASR,ESP,HH,PTC.
|
|
| Góra |
|
 |
|
maciekt8 |
#849859 Wysłany:
19 Wrz 2019, 16:21; Temat postu: Re: Bezpiecznik świateł pozycyjnych |
|
 |
| Puntoświr |
Imię: Maciek
Samochód: Grande Punto 3d
Silnik: 1.4 16V 120KM
Paliwo: Benzyna + LPG
Wersja: Sport
Województwo: mazowieckie [W]
Miejscowość: Żyrardów Rejestracja: 08 Lis 2014, Posty: 225 Pomógł: 6
|
|
Sytuacja prawdopodobnie wygląda następująco. Jest za duże obciążenie i dlatego wyłącza. Włożenie w pozycje np żarówki 10W spowoduje wyłączenie. Temat klasyczny. Widziałem już fachowców którzy np żarówkę 21/5W w tylną lampę upychali na odwrót i też wyłączało pozycje bo za duże obciążenie. To samo jest np w fiacie ducato. Żarówka cokołowa r5w wygląda identycznie jak r10w i przyjeżdżają bo któraś strona nie świeci albo nie ma w ogóle a tu się okazuje że żarówka 10W wsadzona. Jak odepniesz lampy to nie ma co mierzyć bo prawie nie będzie napięcia. Najlepiej powkładać prawidłowe żarówki tak jak powinno być i wtedy sprawdzić. Czy podepniesz stare lampy czy do kostki w odpowiednie gniazdo podepniesz sobie kabelki np z oprawką i żarówką w5w to już dowolność.
_________________ la nostra passione cars
|
|
| Góra |
|
 |
|
kris84 |
#849964 Wysłany:
26 Wrz 2019, 20:15; Temat postu: Re: Bezpiecznik świateł pozycyjnych |
|
 |
| Puntoświr |
Imię: Krzych
Samochód: Grande Punto 3d
Silnik: 1.3 90KM mJTD
Paliwo: ON
Wersja: Sporting
Województwo: śląskie [S]
Miejscowość: Tarnowskie Góry Rejestracja: 06 Lut 2012, Posty: 814 Pomógł: 11
|
|
Mnie to wyglada jak walnieta elektronika ktora steruje zasilaniem tymi ledami, te lampy maja pewnie wbudowany jakis obwod ktory te ledy zasila. Tak jak koledzy podpowiadaja, wepnij zwykle postojowki w osobnej oprawce i zobacz czy jest podobnie.
|
|
| Góra |
|
 |
|
żeliwny |
#849988 Wysłany:
28 Wrz 2019, 18:33; Temat postu: Re: Bezpiecznik świateł pozycyjnych |
|
 |
| Puntoświr |
Samochód: Grande Punto 5d
Silnik: 1.4 8V 77KM
Paliwo: Benzyna
Województwo: małopolskie [K]
Rejestracja: 13 Gru 2016, Posty: 205
|
radex324 napisał(a): lampy były montowane w autoryzowanym serwisie i powiedzieli że inaczej się nie da aby nie było takiego komunikatu. w ASO włożyli ci jakieś nieoryginalne lampy Made in PRCH ? I tak przez 9 lat jeździłeś na SKP ?  PS Coś skrypty Forum szwankują, bo cytuję Taisho a wychodzi że cytuję Radex 324. 
|
|
| Góra |
|
 |
|
Strona 1 z 1
|
[ 12 posty(ów) ] |
|
|
Nie możesz zakładać nowych tematów na tym forum Nie możesz odpowiadać w tematach na tym forum Nie możesz edytować swoich postów na tym forum Nie możesz usuwać swoich postów na tym forum Nie możesz dodawać załączników na tym forum
|
|