You Tube • eLearn • FAQ •  Szukaj •  Zarejestruj się •  Zaloguj się 



Obecny czas: 12 Sty 2026, 15:29

Wszystkie czasy w strefie UTC + 1 godzina (czas letni)




Napisz nowy temat Odpowiedz  [ 4 posty(ów) ] 
Autor Wiadomość
 
 Post #850050 Wysłany: 04 Paź 2019, 09:12; 
 Temat postu: Przepustnica 1,4 8V - rozmontowanie, testy, eksperymenty.
Wymiana przepustnicy nie wymaga poradnika. Jest na 4 śrubkach Torx i tyle. Przeszkadza tylko obudowa filtra powietrza.
Ale rozłożenie przepustnicy na części pierwsze już takie proste nie jest...
Po co ją rozkładać? Aby ją dokładnie sprawdzić i wyczyścić ("czyszczenie" z wierzchu, czyli wlewanie rozpuszczalników w gardziel nie jest najlepszym pomysłem, bo można zalać łożyska, chociaż są trwałe, "przewymiarowane").

Jest to też eksperyment, pełna amatorka: aby zobaczyć "co jest w środku", wykonać "porting" (polerowanie), zbudować tester. Królikiem doświadczalnym była używana przepustnica za 20 zł - najważniejsze, była razem z wtyczką.

1. Czujnik położenia przepustnicy trzyma się na zatrzaskach, blaszkach. Trzeba je zdjąć, podważyć. Składa się to później ciężko.
Załącznik:
Komentarz do pliku: Zdjąć klipsy. Trzymają bardzo mocno!


2. Klapa przepustnicy trzymana jest przez 2 śrubki Torx. Mogą być zapieczone, będzie ciężko odkręcić. Po odkręceniu obracamy ośką (po to się zdejmuje pokrywę, czujnik położenia) za koło zębate i wyjmujemy klapkę. Klapa jest ścięta pod kątem, znaczy jej krawędzie i powinna pasować tylko w jednej pozycji przy montażu, numerem "85" do góry (gdy się zagląda w przepustnicę zamontowaną na silniku), czyli na tej fotografii leży odwrotnie.
Załącznik:
Komentarz do pliku: Torxy, zapieczone, uszkodzone gwinty, uważać.


3. Najtrudniejsza część, wyjęcie osi. Ośka jest zablokowana cienkim kołkiem ("pinem"). Kołeczek jest z kolei zablokowany aluminiowym koreczkiem. Ja go nawierciłem i nagwintowałem (chyba M3), aby go wyjąć za pomocą śrubki (później wciskamy np. na klej lub farbę, lakier do paznokci). Kołeczek powinien wypaść sam, jak się przepustnicę odwróci "do góry nogami" i lekko ostuka (ostrożnie, czymś miękkim, drewno, plastikowa rękojeść śrubokręta, albo o stół), ewentualnie jakiś miniaturowy magnesik (jak ktoś ma). Pokrywka łożyska (ten korek, "kapsel") można wyjąć śrubą, po prostu na chama wkręcić śrubę (chyba M10) w kapsel/zatyczkę i wyszarpnąć (później montaż na wcisk).
Załącznik:
Komentarz do pliku: Wymontowanie osi głównej.


4. Przy wyjmowaniu ośki wychodzą też pozostałe elementy, sprężyna i kółko zębate. Później można wykręcić silnik. Rezystancja silnika to było kilka, czy kilkanaście omów (zależnie od pozycji, szczotki jak i gdzie się ustawią). Oceniamy czy pracuje lekko, nic nie lata (luzy), nie ociera, nie hałasuje.
Załącznik:
Komentarz do pliku: Przepustnica rozmontowana.


5. Od strony napędu ośka przepustnicy ma porządne łożyskowanie (wałeczkowe), a głębiej jest uszczelniacz (także zalewanie przepustnic różnymi przypadkowymi chemikaliami, może mu zaszkodzić, a dalej syfy pójdą w łożysko). Przy składaniu czymś to wypada nasmarować.
Załącznik:
Komentarz do pliku: Dobre łożyskowanie.


6. Druga strona ośki (od strony "kapsla"), ma łożysko ślizgowe, tulejka z brązu. Też dobre. To też posmarować.
Załącznik:
Komentarz do pliku: Brąz.


7. Lekki, amatorski "porting" przepustnicy. Polerowanie oraz złagodzenie "schodka", krawędzi wewnątrz (szlif, polerka). Nie poleruje się samego środka gardzieli, tam, gdzie spoczywa klapa w pozycji biegu jałowego, bo można go zepsuć (będzie za dużo powietrza). Również krawędzi, po obwodzie klapy, się nie dotyka. Uważać. Ostatni szczegół, śrubki trzymające klapę są za długie, wystają trochę - można je skrócić.
Załącznik:
Komentarz do pliku: Eksperymentalny porting przepustnicy.


Jest to oczywiście błędne "polerowanie" (pełno wad), do prawdziwego "lustra" daleko (to jest tylko "wybłyszczone"), ale tu wystarczy.
Załącznik:
Komentarz do pliku: Wieśniackie pseudo-polerowanie (wyślizganie).


8. Czujnik położenia przepustnicy, to są dwa potencjometry (w trakcie obrotu na jednym rezystancja rośnie, a na drugim maleje), złączone równolegle. Według schematu. W złączu przepustnicy są ponumerowane "piny". Część obrotowa potencjometru (biały plastik) jest dość luźna, to normalne (gdyby się ktoś martwił). "Schemat" jest wycięty z następnego obrazka, styk numer 6 wcale może nie być "masowy" patrząc ze strony samochodu (nie wiem, nie sprawdzałem) - żeby nie było nieporozumień.
Załącznik:
Komentarz do pliku: TPS


9. Tester zmontowany na szybko i byle jak (ale działa). Konstrukcja opiera się o prymitywny generator "PWM" na scalaku NE555. Nieco nietypowy, zmodyfikowany, aby zakres regulacji zaczynał się od 0%, a górna granica nie istotna, bo wystarczy około 40-50% wypełnienia impulsów, aby otworzyć przepustnicę maksymalnie (czyli silniczek jest dobrany z zapasem, postarali się konstruktorzy).
Zakres regulacji potencjometrem ciężko jest dobrać (i "rozciągać", aby był sensowny), tu nie wyszło to najlepiej, ale działa (w sumie nawet dobrze, że można "przeciążyć" przepustnicę - zakres przekracza 100% wychylenia, bo można np. stwierdzić, że działa za ciężko).
W samochodach częstotliwość sterowania PWM jest powyżej akustycznej, aby przepustnica nie piszczała. Tutaj celowo jest obniżona (chyba 3-10 kHz, niestabilna) i jeszcze dodany głośniczek - w ten sposób wiadomo, czy tester w ogóle działa i czy nie jest przeciążony (wtedy dźwięk się zmienia, "fałszuje" albo zanika). Jedna z diod LED robi to samo, zmienia natężenie zależnie od napięcia idącego na silnik.
Wskaźnik wychylenia (ze starego sprzętu RTV, chyba "VU meter" ze sprzętu audio, radio, czy magnetofon z czasów PRL) będzie wymagać indywidualnego dobrania, wyskalowania, gdyby ktoś chciał sobie wykonać taki układ (chyba, że znajdziecie taki sam, jak dobrze zmierzyłem, to pełne wychylenie przy 0,5 mA - większość "ustrojów pomiarowych" ze wskazówką, to amperomierze). Przełącznik wybiera, czy sprawdzamy czujnik przepustnicy "1", czy "2" (działają przeciwnie jak było wspomniane).
Przy pełnym otwarciu przepustnicy pobór prądu przez cały układ (tester z przepustnicą) wynosi około 0,4-0,6 A (zależy od egzemplarza, oporów wewnętrznych - mechanicznie). Mało, ale tranzystor lepiej niech ma radiator (byle jaki, np. mały kawałek blachy aluminiowej).
Załącznik:
Komentarz do pliku: Tester przepustnicy Fiat Grande Punto.


10. Prototyp na płytce stykowej. Do montażu nie trzeba robić płytki drukowanej, można złożyć "na pająka".
Załącznik:
Komentarz do pliku: Budowa testera...


11. Gotowy tester w obudowie. Zasilanie krokodylkami prosto z akumulatora. Brak zabezpieczenia, więc nie pomylić biegunów.
Załącznik:
Komentarz do pliku: Gotowe. Udało się nawet ("fuksem"). Działa.


12. W ogóle warto wspomnieć, że FIAT nie otwiera przepustnicy przy zgaszonym silniku (z kluczykiem w pozycji gotowości oczywiście), nie reaguje na gaz, a są takie samochody (gdzie można np. otworzyć przepustnicę do czyszczenia albo do pomiaru kompresji). Tester przyda się więc na takie okazje. Bo podobno nie zalecane jest wciskanie przepustnic ręcznie, teoretycznie niektórym może to zaszkodzić (ale akurat Fiatowskim raczej nie jak widać). W internetach różne "mądrale" straszą, że w ogóle przepustnic nie wolno dotykać, bo to takie super zaawansowane urządzenie i na pewno zepsujesz. Bzdury. Podzespół jest prymitywny i ciężko tu coś napsuć (chyba, że ktoś na prawdę ma "dwie lewe ręce" i to pierwsza rzecz jaką robi samodzielnie przy samochodzie).
Załącznik:
Komentarz do pliku: Praca testera.
12_Praca_testera.gif
12_Praca_testera.gif [ 1.13 MiB | Obejrzany 15420 razy ]

13. Przepustnica, zbliżenie. Widoczny wspomniany numer "85" (w drugiej przepustnicy mam "86") od góry (czyli klapka dobrze zamontowana).
Załącznik:
Komentarz do pliku: Szybka praca klapy.
13_Praca_przepustnicy.gif
13_Praca_przepustnicy.gif [ 840.74 KiB | Obejrzany 15420 razy ]

14. Wyskalowanie "wyświetlacza" przypadkiem wyszło fajnie i prawidłowo. Skrajnie niskie położenie ("OFF") pokazuje przy wyłączonym testerze lub przerwie w obwodzie czujnika położenia przepustnicy. Widzi też prawidłowo pozycję biegu jałowego (która jest troszkę wyższa od zera), czyli lekko niedomkniętą przepustnicę w spoczynku (tak ma być - bo Grande nie ma "IAC", "elektrozaworu biegu jałowego" jak wiele innych, czy starszych modeli). Można ją siłowo (ręką) domknąć, wtedy jest prawdziwe zero.
Załącznik:
Komentarz do pliku: Wskaźnik wszystko dobrze pokazuje.
14_Zero_i_Bieg_jalowy.gif
14_Zero_i_Bieg_jalowy.gif [ 742.71 KiB | Obejrzany 15420 razy ]

Bo aby klapka ładnie "siadła", montuje się ją właśnie w pozycji całkowicie zamkniętej (bez widocznej szczeliny).
Załącznik:
Komentarz do pliku: Celowa szczelina, niedomknięcie = IDLE RPM.


15. Auto odpala i jeździ normalnie, nie robiłem jeszcze nawet "adaptacji przepustnicy" (lenistwo). Na pewno nie jest gorzej, a możliwe (autosugestia), że chyba troszkę lepiej się zbiera (jeśli już, to nie "porting" pomógł, tylko pewnie fakt, że przepustnica jest czysta i z młodszego rocznika). A wskazania testera są takie same (może o pół grubości wskazówki odstają) na obu przepustnicach (starej i "nowej" eksperymentalnej), czyli raczej nie ma tu co "adaptować" (ani "uczyć") programowo.
Załącznik:
Komentarz do pliku: Praca wskazówki 0-100%. Animacja.
15_Praca_wskaznika.gif
15_Praca_wskaznika.gif [ 1.05 MiB | Obejrzany 15420 razy ]


PS
Jak ktoś wie, to niech napisze, uzupełni temat, jak się robiło "zmianę oprogramowania" przepustnicy. Bo podobno pierwsze Grande miały kiedyś akcję serwisową (na niestabilny bieg jałowy). Jakim programem (ze strony komputera PC) do tego podejść i skąd brać pliki ("wsady pamięci") i czy to cała zawartość ECU, czy jakaś wydzielona część (osobny plik) odpowiedzialny tylko za przepustnicę?


Góra
  
 

 
 Post #851974 Wysłany: 24 Lut 2020, 11:13; 
 Temat postu: Re: Przepustnica 1,4 8V - rozmontowanie, testy, eksperymenty
Offline
Puntoświr
Awatar użytkownika

Imię: Arek
Samochód: Grande Punto 5d
Silnik: 1.4 8V 77KM
Paliwo: Benzyna
Wersja: Dynamic
Województwo: łódzkie [E]
Miejscowość: Łódź - Piotrków Tryb.
Rejestracja: 02 Mar 2015,
Posty: 136
Pomógł: 6
Tester / generator własnej roboty świetna robota do sprawdzenia przepustnicy, dodam tylko mały niuans przy pomiarze kompresji nie jest niezbędny. Ja robię tak wyjmuje przekaźnik (ster. pompą paliwową), odpinam wtyczkę od cewki (szlag ją może trafić przy wyjętych świecach i/lub przewodach), nie odpinam dwóch wtyczek od ECU, gaz do dechy i przekręcam kluczyk w pozycję włączenia rozrusznikiem wtedy rozrusznik obraca wałem silnika a przepustnica jest otwarta. Jeśli wypięte zostaną wtyczki od ECU (jak to sugeruje e-learn) układ paliwowo zapłonowy nie zadziała również z przepustnicą i wtedy taki generator się przyda.

_________________

Punto mk2 1.2 60 KM Active, Punto mk2fl 1.2 60 KM Active, Punto mk2fl 1.2 60 KM ? (dziwna wersja z klimą), Grande Punto 1.4 77 KM Dynamic


Góra
 Profil  
 
 
 Post #852425 Wysłany: 12 Kwi 2020, 17:02; 
 Temat postu: Re: Przepustnica 1,4 8V - rozmontowanie, testy, eksperymenty
Mała poprawka, bo sprawdziłem na żywca. Powietrze biegu jałowego bierze się głównie z małego wężyka systemu odmy (tym bardziej trzeba o to dbać, czyścić, wężyki i przewężki). Przepustnicę można ręcznie domknąć i silnik pracuje dalej.


Góra
  
 
 
 Post #860824 Wysłany: 22 Wrz 2025, 00:58; 
 Temat postu: Re: Przepustnica 1,4 8V - rozmontowanie, testy, eksperymenty
Offline
Puntoświr
Awatar użytkownika

Samochód: Grande Punto 5d
Silnik: 1.4 8V 77KM
Paliwo: Benzyna + LPG
Wersja: Dynamic
Województwo: dolnośląskie [D]
Rejestracja: 21 Lut 2023,
Posty: 871
Pomógł: 17
pmx007p1 napisał(a):
Zakres regulacji potencjometrem ciężko jest dobrać (i "rozciągać", aby był sensowny), tu nie wyszło to najlepiej, ale działa (w sumie nawet dobrze, że można "przeciążyć" przepustnicę - zakres przekracza 100% wychylenia, bo można np. stwierdzić, że działa za ciężko).

Przypadkiem wyszło super, bo ten dodatkowy nadmiarowy zakres idealnie pasuje np. do testowania wariatora, elektrozawór (jest to elektromagnes proporcjonalny - czyli do samochodów powoli wchodzi prawdziwa hydraulika siłowa, zawory proporcjonalne itp., itd.). Widocznie sterowanie zmiennych faz z natury wymaga tu trochę większego prądu i dobrze, że tester przepustnicy tyle ogarnia (może nie prąd ogarnia, ale bardziej zakres wypełnienia PWM sięga na tyle).
Animacje, obrazki w temacie o wariatorze: http://fiatpunto.com.pl/topic57963.html
Także macie drugi powód, aby wykonać sobie taki amatorski tester.

░▒▓█▬▬▬▬▬▬ [ Dodano: 03 Lut 2025, 00:22 ] ▬▬▬▬▬▬█▓▒░

Ciekawostka zza oceanu. W Meksyku mają takie przepustnice niektórzy. Tworzywo. Podobno się psują (nieco częściej niż metalowe).
Załącznik:
Komentarz do pliku: Wąsaty Meksykanin poszukuje przepustnicy.


Załącznik:


Załącznik:


Załącznik:



۞۞۞۞۞۞۞۞۞۞ [ Dodano: 17 Lut 2025, 03:53 ] ۞۞۞۞۞۞۞۞۞۞

Przykłady zużycia, głównie ząbki się łamią, mielą. Czasem też ośka plastikowa co wchodzi w potencjometr się wyciera (chyba, że to fabrycznie ma taki profil).
Załącznik:


Załącznik:


Załącznik:


Załącznik:



██████████████████___ [ Dodano: 21 Wrz 2025, 23:04 ] ___██████████████████

Z przepustnicą współpracuje...elektroniczny pedzio gazu.
Zasada eksperymentu ta sama: kupujemy najtańszy, byle z wtyczką. Allegro: 10 złotych.
Jak widać, sprężyny cofające dźwignię są dwie. Dolna główna (dłuższa) i górna (krótka, słabsza) ukryta pod pokrywką.
Potencjometr też ma pokrywkę na zatrzaski (czasem mogą być fabrycznie stopione, "zgrzane", nie wszystkie, 1 lub dwa).
Załącznik:


Załącznik:


Ramię, ślizgacz, można zdemontować. Pod białą zaślepką (wewnątrz osi) jest nakrętka 7 mm ukryta.
Załącznik:


Na ścieżkach normalne ślady pracy, nic się nie sypie, nie kruszy. OK.
Załącznik:


Które ścieżki łączy ślizg?
Załącznik:


Wykorzystywane jest około 2/3 długości ścieżek. Fajnie widać po wytarciu, gdzie gaz pracuje najczęściej, niskie obroty i bieg jałowy.
Załącznik:


Kupiona używka z Allegro jest nowsza od mojego (na fotce niżej - widać większe zużycie, tu już się sypie proszek lekko).
Załącznik:


Ale to jeszcze działa normalnie.
Załącznik:


Co mi nie pasowało w oryginalnym rozwiązaniu, to siła sprężyny, za mocna jest, w dłuższej podróży męczy nogę. Górnej nie ruszamy (bo będzie za lekko, gaz nie wróci do pozycji spoczynkowej). Wymienić można dolną (długą) na coś słabszego. Od razu lepiej się jeździ (pierwszego dnia wrażenie, że "jest więcej mocy"). Można by to wymienić w samochodzie, bez demontażu pedzia.
Załącznik:


Przez OBD nic mądrego nie widać raczej (chyba, że jest gruba usterka wyczuwalna pod nogą albo w zachowaniu silnika). Stary gaz.
Załącznik:


Zbliżenie na wolty, ścieżki się pokrywają ładnie.
Załącznik:


Nowszy po czyszczeniu i smarowaniu, jeszcze nie jeździł, nie rozruszany. Skoki widać i czuć było pod butem, ale to nie problem.
Załącznik:


Tu też ścieżki idą równo. Pierwszego dnia jazdy skoki ustąpiły.
Załącznik:


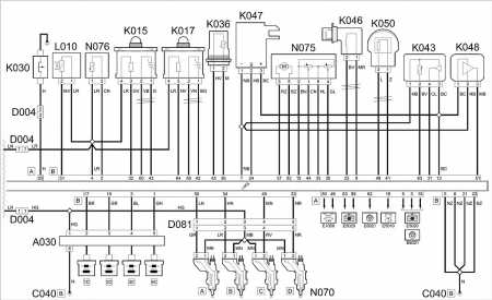
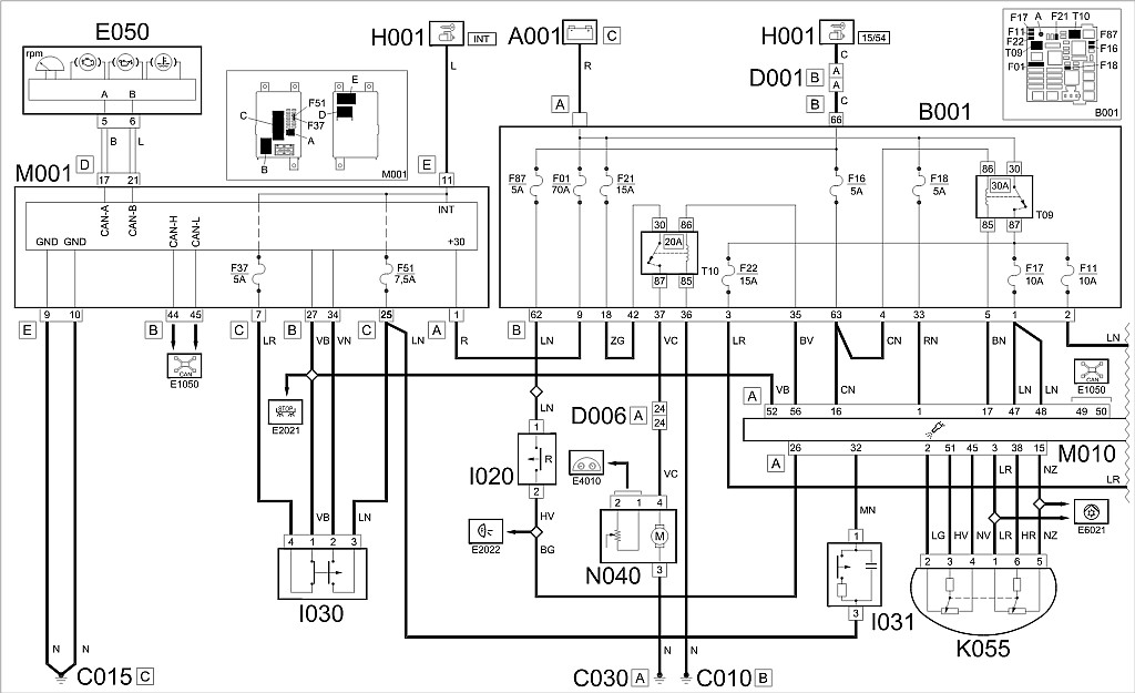
Programowo. To teraz elektrycznie. Schemat ECU jest następujący (dla 1,2/1,4 8V), pedał gazu to K055 (co po symbolu można się domyślić).
Załącznik:


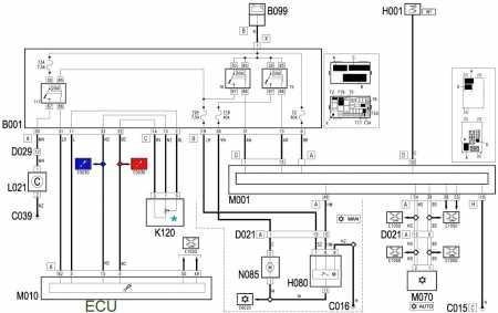
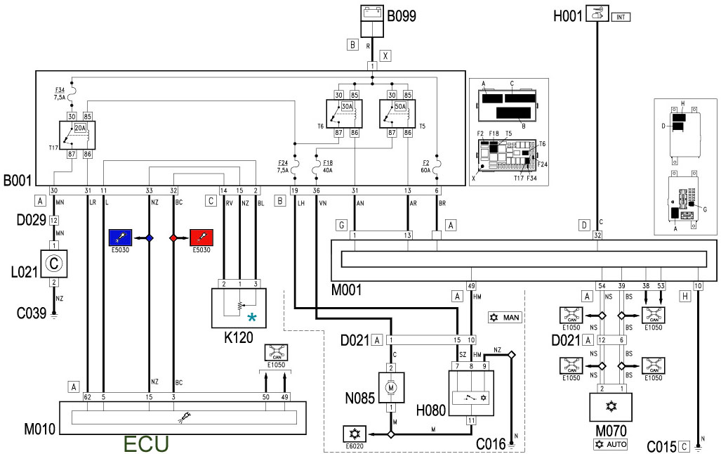
Dla formalności druga połówka schematu (Grande "pozmianowy", 2009 rok)...
Załącznik:


Fizyczne rozmieszczenie na płytce potencjometrów.
Załącznik:


Ty, a co to za podpisy 0,5 oraz 1 wolt? Ano ścieżki wcale nie dają równych napięć (ECU kłamie, znaczy mnoży x2 jeden odczyt)!
Załącznik:


Wyżej stan spoczynku (bieg jałowy), niżej gaz do dechy.
Załącznik:


Powolne naciskanie i powrót. Brak zakłóceń, czyli ścieżki/ślizgi zdrowe.
Załącznik:


Szybkie deptanie nie robi różnicy.
Załącznik:


Uzupełnienie schematu fabrycznego (eLearn). Ale co to za odnogi z zasilania jednej ścieżki (jakieś E6021)?
Załącznik:


Klima! "Czujnik" (przetwornik) ciśnienia klimatyzacji jest zasilany razem ze ścieżką potencjometru gazu. Bo tak!
Także jak ktoś ma problem z gazem, coś nie łączy itp., to zaglądamy też...pod maskę (stan wtyczki, wiązki od czujnika).
Załącznik:


Czyli schematy różnych funkcji odwołują się do siebie, tutaj E6021 (klima) wspomina symbolicznie połączenie z E5030 (ECU).

Testowanie potencjometrów można robić byle źródłem 5V, jakiś zasilacz, stabilizator...albo ECU ćwiczebne (tutaj robiło za "zasilacz"). Z samym ECU można się normalnie łączyć w domu przez OBD2 (oczywiście leżąc tak luzem zgłosi kilkanaście błędów przynajmniej, albo i kilkadziesiąt).
Załącznik:


_________________
:arrow: Mini-poradnik PDF dla nowych posiadaczy Fiatów, typowe wady modelu Grande/EVO.


Góra
 Profil  
 
Wyświetl posty z poprzednich:  Sortuj według  
Napisz nowy temat Odpowiedz  [ 4 posty(ów) ] 


Wszystkie czasy w strefie UTC + 1 godzina (czas letni)


Nie możesz zakładać nowych tematów na tym forum
Nie możesz odpowiadać w tematach na tym forum
Nie możesz edytować swoich postów na tym forum
Nie możesz usuwać swoich postów na tym forum
Nie możesz dodawać załączników na tym forum

Szukaj:
Skocz do:  
Powered by phpBB © 2000 - 2025 phpBB Group
Style based on FI Subsilver by phpBBservice.nl
Forum Fiata Punto © 2006 - 2025
Tłumaczenie: phpbbhelp.pl
phpBB SEO