|
Obecny czas: 11 Sty 2026, 22:53
|
Zobacz posty bez odpowiedzi | Zobacz aktywne tematy
|
Strona 1 z 1
|
[ 18 posty(ów) ] |
|
| Autor |
Wiadomość |
|
boe666 |
#863724 Wysłany:
07 Cze 2025, 09:14; Temat postu: Nie działa system Start&Stop |
|
 |
| Puntomaniak |
Rejestracja: 22 Lis 2010, Posty: 68
|
|
Cześć wszystkim. Punto 2012, 1.4 8V. Żadnego błędu, przycisk wyłączania i właczania systemu działa poprawnie. Natomiast silnik nie jest wyłączany. Co zrobiłem... sprawdziłem czyjnik w lewarku - suwak. Stary pokazywał wartości w mV, nowy pokazuje 1,5V do 4,5V - pomimo kalibracji w MES nadal MES nie widzi biegu - po prostu zawsze jest luz - nie wiem czy to dobrze czy źle. Druga sprawa, komputer pokazuje wszystko ok, ale system S&S jest zawsze OFF, niezależnie od wszystkiego. AlfaODB poakzuje takie logi (wycinek). Co ciekawe nie ma słowa o IBS natomiast jest takie coś: Stop&Start function: Off Stop&Start function request: On Stop&Start enable from NBC: Off Stop&Start status from NBC: Starting up Stop&Start crank status from NBC: Enabled. Oczywiście jako akcesorium - system Start&Stop jest PRESENT. Prośba o rady co jeszcze diagnozować.
_________________ PII 5D 1.2 16V HLX - sprzedany Punto MY2012, 1,4 8V S&S 57kW Modus 2005 1,6 65KW Kia Ceed 2007 1,6 CRDI 66 KW Kia Ceed SW 2015 1,4 CRDI 66KW
|
|
| Góra |
|
 |
|
|
|
pmxoo7pI |
#863725 Wysłany:
07 Cze 2025, 15:54; Temat postu: Re: Nie działa system Start&Stop |
|
 |
| Puntoświr |
 |
Samochód: Grande Punto 5d
Silnik: 1.4 8V 77KM
Paliwo: Benzyna + LPG
Wersja: Dynamic
Województwo: dolnośląskie [D]
Rejestracja: 21 Lut 2023, Posty: 871 Pomógł: 17
|
Można się wspomagać eLearn dla Grande S&S (opisy, schematy): https://aftersales.fiat.com/elearnsections/main.aspx?nodeID=199018423&languageID=9&markID=1&modelID=199000000&valID=199000000&prodID=199000000&modelName=Fiat%20-%20199%20-%20Grande%20Punto&langDesc=English§ionName=Impianto%20Elettrico&validityName=1.2%208vKtóryś z warunków (a kilka ich jest) do uruchomienia systemu nie jest spełniony... Kopia tekstu (bo ta strona "aftersales" często nie działa po kilka godzin: HTTP Error 503. The service is unavailable). Kod: Obwód rozruchu i ładowania składa się z akumulatora, rozrusznika i alternatora. Rozrusznik składa się z silnika prądu stałego zasilanego z akumulatora oraz elektromagnesu wzbudzanego. Przy alternatorze zatrzymanym przy kluczyku w wyłączniku zapłonu w pozycji MAR zapala się wskaźnik optyczny (lampka sygnalizacyjna) w zestawie wskaźników i przesyłane jest zasilanie do regulatora napięcia wbudowanego w ten alternator poprzez biegun D+. W tych warunkach obwód wzbudzenia (wirnik) zostaje aktywowany masą elektroniczną z regulatora. Przy alternatorze obracającym się z powodu efektu zmiany ilości obrotów i pola magnetycznego generuje się w obwodzie elektrycznym (stojanie) napięcie zmienne trójfazowe, które jest prostowane w mostku diod i może wyjść z bieguna B+.
Gdy osiągnie poziom górny kalibrowania stałego (13.7 - 14,2 V) ładuje akumulator i zasila instalację. Skuteczność systemu ładowania jest kontrolowana z Body Computer:
- centralka steru silnika przesyła sygnał D+ do Komputera Pokładowego, który kontroluje skuteczność instalacji ładowania alternatora za pomocą pomiaru dwóch parametrów: sygnału napięcia pochodzącego z zacisku D+ samego alternatora oraz sygnału liczby obrotów silnika, który odbiera także na sieci CAN centralki steru silnika.
- przy key-on dopóki napięcie jest niższe od około 5.5V Body Computer sygnalizuje stan niewystarczający ładowania; gdy napięcie przekroczy 5.5V, lampka sygnalizacyjna gaśnie; jeżeli natomiast - przy uruchomionym silniku (ilość obrotów powyżej 700 obr/min) - napięcie obniży się poniżej progu 4.5 V lampka sygnalizacyjna zapala się w sposób stały z towarzyszeniem wyświetlania ewentualnego komunikatu na wyświetlaczu.
Urządzenie Start&Stop wyłącza automatycznie silnik za każdym razem gdy samochód zostanie zatrzymany i uruchamia go ponownie gdy kierowca zamierza ponownie ruszyć. Urządzenie bazuje się przede wszystkim na systemie uruchamiania (akumulator i rozrusznik), który pozwala na szybkie i stosunkowo ciche ponowne uruchomienie silnika, tak więc silnik może wykonać znacznie większą liczbę uruchomień niż normalne produkowane systemy tradycyjne. Strategie wprowadzania i kontroli wyłączania i ponownego uruchamiania zespołu napędowego są sterowane z centralki sterowania silnika i z Body Computer poprzez połączenia bezpośrednie lub poprzez sieć CAN. Zastosowany rozrusznik jest mocniejszy i trwalszy, również alternator został powiększony, zwiększając możliwość wytwarzania prądu.
Poza zmianami w akumulatorze, celem zintegrowania strategii Stop&Start został wprowadzony czujnik akumulatora, który ma za zadanie monitorowanie stanu akumulatora i komunikowanie w pojeździe dla umożliwienia sterowania optymalnego akumulatora w zakresie strategii Stop&Start. Czujnik znajduje się na biegunie ujemnym akumulatora.
Odpowiedni czujnik podciśnienia dostarcza informacje o podciśnieniu w obwodzie wspomagania hamulca.
Specjalny czujnik zamontowany na skrzyni biegów dostarcza natomiast informacji o włączeniu "luzu".
Czujnik sprzęgła dostarcza informacji o trzech różnych stanach pedału: nie przyciśnięty, przyciśnięty i częściowo przyciśnięty.
Zatrzymanie automatyczne i następne uruchomienie silnika jest sygnalizowane specjalną kontrolką na zestawie wskaźników i przez liczne informacje urządzenia Start&Stop.
Urządzenie jest uruchamiane/wyłączane ręcznie poprzez przycisk znajdujący się pomiędzy sterowaniem po lewej stronie deski.
Stabilizator napięcia - umieszczony pod deską po stronie pasażera - ma na celu utrzymanie stałego napięcia w urządzeniach czułych na obniżenie napięcia (np. radia, itd.) w czasie fazy rozruchu silnika. Z uwagi na potrzebę zachowania komfortu, utrzymania emisji i bezpieczeństwo system "blokuje" funkcjonowanie niektórych urządzeń.
Logika rozruchu jest prowadzana również poprzez dwa przekaźniki skrzynki bezpieczników w komorze silnikowej. To już jest chyba ten moment, że trzeba by przejść z metod domowych na prawdziwą diagnostykę, wyłapać przebiegi, zmiany napięć, sygnałów oscyloskopem wielokanałowym (bo coś tam się nie zgadza, poziom i/lub czasowo), próbówką i multimetrem nic nie zobaczysz (co tam niby jest "źle"). Przejrzyj też (jak strona ożyje jutro - teraz mi np. zdechła) "kampanie" i "biuletyny", serwisowe "newsy", na bank coś będzie o Start-Stop. Wiele problemów się przeciąga, zazębia między Grande - EVO - 2012. Grande było, jest i będzie "bazą" do wszelkich awarii i napraw, rozwiązań. Posiadacze Evo/2012 myślą, że mają "inny model". 
_________________
Mini-poradnik PDF dla nowych posiadaczy Fiatów, typowe wady modelu Grande/EVO.
|
|
| Góra |
|
 |
|
żeliwny |
#863727 Wysłany:
07 Cze 2025, 17:46; Temat postu: Re: Nie działa system Start&Stop |
|
 |
| Puntoświr |
Samochód: Grande Punto 5d
Silnik: 1.4 8V 77KM
Paliwo: Benzyna
Województwo: małopolskie [K]
Rejestracja: 13 Gru 2016, Posty: 205
|
Z tego tekstu wynika, ze jak aku jest słabe to S&S nie zadziała S&S nie zadziała też, jak walnięty jest czujnik przy sprzęgle A tak w ogóle, to po co S&S w 1,4 8V - przecież oszczędności na paliwie nie pokryją ceny nowego aku  Makaroniarzy całkiem pogięło, czy to jakieś dyretywy komisarzy UE w sprawie czystości spalin 
|
|
| Góra |
|
 |
|
pmxoo7pI |
#863728 Wysłany:
07 Cze 2025, 18:26; Temat postu: Re: Nie działa system Start&Stop |
|
 |
| Puntoświr |
 |
Samochód: Grande Punto 5d
Silnik: 1.4 8V 77KM
Paliwo: Benzyna + LPG
Wersja: Dynamic
Województwo: dolnośląskie [D]
Rejestracja: 21 Lut 2023, Posty: 871 Pomógł: 17
|
|
Tak, większość takich głupot wynika z norm środowiskowych, do których nie tylko spaliny się zaliczają. Masz silnik jak najszybciej nagrzać (i gasić jak nie jedziesz, stąd S&S oraz prawo, że nie wolno stać na biegu jałowym ponad minutę) oraz płyny/filtry zmieniać jak najrzadziej (w najnowszych normach wchodzą też pyły generowane ze zużycia opon i hamulców). Wtedy będzie "eko" (krótsza żywotność i wcześniejsza potrzeba przetwarzania złomu, odpadów, to nie jest problem dla wykształciuchów). Uwaga. Skład spalin świadczy (i zawsze świadczył, przed erą norm, jeszcze jak samochody miały gaźniki) o pracy i stanie silnika, więc to podstawowa metoda, narzędzie diagnostyczne (na równi z kompresją/szczelnością cylindrów/zaworów, ciśnieniami paliwa, oleju, podciśnieniem w dolocie). Nieuki ignorują to, kwestionują, bo właśnie myślą, że to tylko wymysł Unijny i niczemu praktycznemu nie służy. Połowę problemów z silnikiem można by rozwiązać szybciej, gdyby gamonie badali spaliny i patrzyli (zapisywali) wyniki co roku na przeglądzie.
_________________
Mini-poradnik PDF dla nowych posiadaczy Fiatów, typowe wady modelu Grande/EVO.
|
|
| Góra |
|
 |
|
boe666 |
#863730 Wysłany:
08 Cze 2025, 12:02; Temat postu: Re: Nie działa system Start&Stop |
|
 |
| Puntomaniak |
Rejestracja: 22 Lis 2010, Posty: 68
|
|
Wielkie dzięki za wskazówki. Problem polega na tym że aku jest rzeczywiście inny niż być powinien. Jest mniejszy niż podstawa - a ja nie mam wiedzy czy wcześniejszy właściciel go nie wymieniał. Przy klemie minusowej jest dodatkowy element z jakimś modułem MagnetiMarelli. Zastanawiaja mnie 2 rzeczy - w logach AlfaODB nie ma słowa o IBS - więc zakładam że go po prostu nie ma, druga sprawa - to wszystkie czujniki przetestowałem tj. sprzęgło, hamulec, gaz - wszystkie poprawnie działają w MES, oprócz czujnika położenia lewarka - i wydaje mi się że albo MES go nie pokazuje, albo coś jest nie tak, bo s&s powinien odpalić silnik jak jest wciśnięte sprzęgło i robić to powinien wręcz natychmiast więc jak samochód jest na biegu - może się zdarzyć że na jeszcze trochę zasprzęglonym zacznie odpalać - jeśli czujnik biegu pokazuje zawsze luz. Czy u Was w MES pokazuje stan lewarka ?
Update: Co to pozycji lewarka - nadal dla mnie niewiadoma - jakby ktoś mógł sprawdzić czy u niego pokazuje się inna pozycja niż neutral. Co do S&S - AlfaODB wskazuje że przyczyną niedziałania jest niskie napięcie aku. Sprawdiłem, MES - pokazuje ładowanie 13.7/13.8, AlfaODB pokazuje 13,92V. Natomiast sam AKU ma 12,8V na postoju - niezależnie jednak taki coś jest w logach: Battery voltage insufficient for startup: 14429, oraz Last cause for forced startup from Stop&Start: Battery voltage insufficient for startup i Battery charge below threshold. Zakładam że AKU jest za mały i system się juz tego nauczył. Restart to odpięcie klemy - tylko nie ma to zasadniczo sensu bo AKU rzeczywiście jest stary i mały (40Ah a powinno być: Battery Type: 63Ah 450A EN2 Heavy Duty. Zakładam że niskie napiecie ładowania to wysoka rezystancja samego Aku - zmieni się jak zmienię AKU ?
Rozumiem że powinienem wymienić AKU, zrestartować IBS (odpięcie i poczekanie 20min) po czym podłączenie całości i poczekanie aż system się "przyuczy". Czy dobrze myślę ?
_________________ PII 5D 1.2 16V HLX - sprzedany Punto MY2012, 1,4 8V S&S 57kW Modus 2005 1,6 65KW Kia Ceed 2007 1,6 CRDI 66 KW Kia Ceed SW 2015 1,4 CRDI 66KW
|
|
| Góra |
|
 |
|
pmxoo7pI |
#863731 Wysłany:
08 Cze 2025, 13:45; Temat postu: Re: Nie działa system Start&Stop |
|
 |
| Puntoświr |
 |
Samochód: Grande Punto 5d
Silnik: 1.4 8V 77KM
Paliwo: Benzyna + LPG
Wersja: Dynamic
Województwo: dolnośląskie [D]
Rejestracja: 21 Lut 2023, Posty: 871 Pomógł: 17
|
|
Dostępność opcji zależy mocno od wersji FES, czy MES. Prawie każda się różni kilkoma szczegółami. Oczywiście auto i moduł, jego wersję trzeba też wybrać dobrze. Parametry wskazują najpierw na słabe ładowanie. Jest na granicy (wynikającej z wklejonego opisu z eLearn)! Ogólnie, ładowanie ma mieć zawsze 14,xx V, a to, że dopuszczają jakieś przedziały od 13 coś tam po przecinku, to nie ważne, bzdura (w zwykłym systemie, nie "inteligentnym", że celowo zaniża, altek z komunikacją LIN itp.). Później akumulator.
Start-stopa nie mam, nie sprawdzę czujnika lewarka. Ale to jest właśnie towarzystwo Fiaciarzy. Takie podstawy powinny leżeć na forum od 10 lat (i może gdzieś są, trzeba by przekopać ten syf, 39100 tematów!). Każdy włazi tylko o coś pytać, nie zostawia nic po sobie (aby reszta skorzystała). MES ma też opcję resetu/nauki pozycji sprzęgła, warto spróbować uruchomić procedurę (jak się nie uda, to też informacja). Zostają też klasyczne usterki, jak korozja, przerwy w wiązkach. "Masa" i tak dalej.
_________________
Mini-poradnik PDF dla nowych posiadaczy Fiatów, typowe wady modelu Grande/EVO.
|
|
| Góra |
|
 |
|
boe666 |
#863733 Wysłany:
08 Cze 2025, 15:13; Temat postu: Re: Nie działa system Start&Stop |
|
 |
| Puntomaniak |
Rejestracja: 22 Lis 2010, Posty: 68
|
pmxoo7pI napisał(a): Dostępność opcji zależy mocno od wersji FES, czy MES. Prawie każda się różni kilkoma szczegółami. Oczywiście auto i moduł, jego wersję trzeba też wybrać dobrze. Parametry wskazują najpierw na słabe ładowanie. Jest na granicy (wynikającej z wklejonego opisu z eLearn)! Ogólnie, ładowanie ma mieć zawsze 14,xx V, a to, że dopuszczają jakieś przedziały od 13 coś tam po przecinku, to nie ważne, bzdura (w zwykłym systemie, nie "inteligentnym", że celowo zaniża, altek z komunikacją LIN itp.). Później akumulator.
Start-stopa nie mam, nie sprawdzę czujnika lewarka. Ale to jest właśnie towarzystwo Fiaciarzy. Takie podstawy powinny leżeć na forum od 10 lat (i może gdzieś są, trzeba by przekopać ten syf, 39100 tematów!). Każdy włazi tylko o coś pytać, nie zostawia nic po sobie (aby reszta skorzystała). MES ma też opcję resetu/nauki pozycji sprzęgła, warto spróbować uruchomić procedurę (jak się nie uda, to też informacja). Zostają też klasyczne usterki, jak korozja, przerwy w wiązkach. "Masa" i tak dalej. Adaptację pozycji neutralnej robiłem - z tym za najpierw jest komunikat ok, a potem status: unknown. i tyle. Co do przeszukiwania forum - akurat w kwestii pozycji lewarka na forum nic nie znalazłem. Co do ładowania - jeśli aku jest zdegradowane to możliwe że napięcie ładowania jest niższe - i chyba o to chodzi w tych widełkach. Ale drugiej strony im niższy opór baterii tym wyższy prąd a więc niższe napięcie - a nie na odwrót. CO może być więc przyczyną dlaczego napięcie ładowania jest niższe niż 14V? Alternator, regulator ?
_________________ PII 5D 1.2 16V HLX - sprzedany Punto MY2012, 1,4 8V S&S 57kW Modus 2005 1,6 65KW Kia Ceed 2007 1,6 CRDI 66 KW Kia Ceed SW 2015 1,4 CRDI 66KW
|
|
| Góra |
|
 |
|
pmxoo7pI |
#863734 Wysłany:
08 Cze 2025, 15:45; Temat postu: Re: Nie działa system Start&Stop |
|
 |
| Puntoświr |
 |
Samochód: Grande Punto 5d
Silnik: 1.4 8V 77KM
Paliwo: Benzyna + LPG
Wersja: Dynamic
Województwo: dolnośląskie [D]
Rejestracja: 21 Lut 2023, Posty: 871 Pomógł: 17
|
Naturalne starzenie alternatora (regulatora dokładnie) polega właśnie na obniżaniu się zakresu regulacji. Charakterystyka temperaturowa niby jest, ale cały przedział spada z biegiem lat. Pole z wykresu leży niżej i niżej (leci -0,1 V na rok, dwa). Ktoś niekumaty stwierdzi, że przecież "ładowanie jest" (bywali tu tacy na forum, co mieli na mierniku 13,6 i się kłócili, że to "OK", a akumulator musi być "dobry", bo przecież się "ładował całą noc"  ).  Problem się zazębia z kontrolką akumulatora (zamieszanie polega na tym, że te auta na prawdę są w stanie wykryć kiepski akumulator/alternator, ale nadgorliwie). "Naprawa" alternatora: https://fiatpunto.com.pl/topic56801.html, wywody o kontrolce: https://fiatpunto.com.pl/topic35620.html. Autor postu otrzymał pochwałę
_________________
Mini-poradnik PDF dla nowych posiadaczy Fiatów, typowe wady modelu Grande/EVO.
|
|
| Góra |
|
 |
|
żeliwny |
#863735 Wysłany:
08 Cze 2025, 20:27; Temat postu: Re: Nie działa system Start&Stop |
|
 |
| Puntoświr |
Samochód: Grande Punto 5d
Silnik: 1.4 8V 77KM
Paliwo: Benzyna
Województwo: małopolskie [K]
Rejestracja: 13 Gru 2016, Posty: 205
|
boe666 napisał(a): Rozumiem że powinienem wymienić AKU ... ja bym od tego zaczął - i nie tracił czasu na diagnostykę czujników i reszty pierdół, czyli jakiś posranych komunikatów ... Ten model (mam na myśli 1,4 8V bo taki mam i wiem z doświadczenia, być może inne wersje silnikowe też) jest wyjątkowo wrażliwy na słabe aku. A tak na marignesie - ktoś wie, po jakiego grzyba jest czujnik przy sprzęgle w modelu bez S&S 
|
|
| Góra |
|
 |
|
boe666 |
#863737 Wysłany:
08 Cze 2025, 21:17; Temat postu: Re: Nie działa system Start&Stop |
|
 |
| Puntomaniak |
Rejestracja: 22 Lis 2010, Posty: 68
|
żeliwny napisał(a): boe666 napisał(a): Rozumiem że powinienem wymienić AKU ... ja bym od tego zaczął - i nie tracił czasu na diagnostykę czujników i reszty pierdół, czyli jakiś posranych komunikatów ... Ten model (mam na myśli 1,4 8V bo taki mam i wiem z doświadczenia, być może inne wersje silnikowe też) jest wyjątkowo wrażliwy na słabe aku. A tak na marignesie - ktoś wie, po jakiego grzyba jest czujnik przy sprzęgle w modelu bez S&S  Wiesz, ja mam inne samochody i w każdym jest. Jest na sprzęgle, podwójny na hamulcu.... po co na sprzęgle ? Nie wiem. Może przygotowanie do układu tempomatu - tam się przydaje. Co to Punto - zmienię AKU i zobaczę. Musi być EFD/AGM czy może być zwykły np 60Ah. Bo nie wiem czy samochód to jakoś wykrywa... I jeszcze pytanie - skoro w Body jest wbity typ AKU - to rozumiem że ktoś go tam wprowadził/skonfigurował. Można to zmienić MES ?
_________________ PII 5D 1.2 16V HLX - sprzedany Punto MY2012, 1,4 8V S&S 57kW Modus 2005 1,6 65KW Kia Ceed 2007 1,6 CRDI 66 KW Kia Ceed SW 2015 1,4 CRDI 66KW
|
|
| Góra |
|
 |
|
pmxoo7pI |
#863738 Wysłany:
08 Cze 2025, 21:45; Temat postu: Re: Nie działa system Start&Stop |
|
 |
| Puntoświr |
 |
Samochód: Grande Punto 5d
Silnik: 1.4 8V 77KM
Paliwo: Benzyna + LPG
Wersja: Dynamic
Województwo: dolnośląskie [D]
Rejestracja: 21 Lut 2023, Posty: 871 Pomógł: 17
|
|
| Góra |
|
 |
|
boe666 |
#863740 Wysłany:
09 Cze 2025, 15:19; Temat postu: Re: Nie działa system Start&Stop |
|
 |
| Puntomaniak |
Rejestracja: 22 Lis 2010, Posty: 68
|
|
A mógłby ktoś sprawdzić w MES czy pokazuje biegi / Luz ?
_________________ PII 5D 1.2 16V HLX - sprzedany Punto MY2012, 1,4 8V S&S 57kW Modus 2005 1,6 65KW Kia Ceed 2007 1,6 CRDI 66 KW Kia Ceed SW 2015 1,4 CRDI 66KW
|
|
| Góra |
|
 |
|
pmxoo7pI |
#863742 Wysłany:
11 Cze 2025, 01:53; Temat postu: Re: Nie działa system Start&Stop |
|
 |
| Puntoświr |
 |
Samochód: Grande Punto 5d
Silnik: 1.4 8V 77KM
Paliwo: Benzyna + LPG
Wersja: Dynamic
Województwo: dolnośląskie [D]
Rejestracja: 21 Lut 2023, Posty: 871 Pomógł: 17
|
TO jest właśnie lewe towarzystwo internetowe od Punto (nieszczęśliwy model). Od lat nie ma chętnych do pomocy, cisza... Ale w drugą stronę to jak najbardziej (jak któryś z milczących ma problem), wtedy to wymagania do forum większe niż do warsztatu, gdzie było auto i zawodowcy nie dali rady naprawić poprawnie. Także uważaj na fora, czy grupy FB. Nie licz tu na nic. Z opcji jest jeszcze temat "linek" (cięgien). Jak zużyte, to mogą ogłupiać czujnik, kalibracji może nie przejść, czy się "rozjedzie". Gdzie i jaki masz ten czujnik? W kabinie, czy od spodu jest złapany do linki? Na marginesie S&S ma inne cięgno niż auto bez S&S. Przy ewentualnej wymianie lepsze są oryginały niż zamienniki (i to najtańsze, MagGeary, Fasty, Toprany i inne gady). Dobór po VIN ( ePER). Załącznik:
Ciegno_dla_systemu_Start-Stop_rozni_sie_od_zwyklego.jpg [ 114.07 KiB | Obejrzany 8485 razy ]
Ale jak linki, to najpierw poduchy/łapy zespołu silnik-skrzynia (jak całość źle leży/wisi, to i zaburza pracę linek, wybieraka). Biegi się wtedy źle zmienia, a nałóż na to jeszcze S&S (albo to on się okaże bardziej czuły, biegi wchodzą jeszcze OK, a pierwszy zdycha S&S).
_________________
Mini-poradnik PDF dla nowych posiadaczy Fiatów, typowe wady modelu Grande/EVO.
|
|
| Góra |
|
 |
|
boe666 |
#863757 Wysłany:
15 Cze 2025, 21:40; Temat postu: Re: Nie działa system Start&Stop |
|
 |
| Puntomaniak |
Rejestracja: 22 Lis 2010, Posty: 68
|
|
Mój czujnik jest na cięgnie tak jak na zdjęciu. Tak jak pisałem - stary dawał sygnał w mV, nowy daje w Voltach (1-5V). Natomiast nie do końca rozumiem kwestię kalibracji. Ja rozumiem że jest to kalibracja luzu - bo to jest sumie najważniejsze. Czy jest luz czy go nie ma. Więc kalibracja winna być generalnie niezależna jak ten czujnik działa, jakie ma luzy itp bo chodzi o ustalenie jego odczytu na luzie. U mnie ani stary ani nowy czujnik nie pokazuje wg. kompa - nic więcej niż luz. i żeby była jasność - ruszałem nim ręcznie (nie był zamontowany tylko po prostu podłączony). Kalibrowałem przy różnych jego pozycjach - aby sprawdzić czy w ogóle ECU cokolwiek czyta - no i się okazuje że nie czyta i tyle. Stąd prośba czy mógłby ktoś sprawdzić u siebie w samochodzie w którym generalnie działa S&S - czy MES odczytuje bieg czy też też jest permanenty luz - bo albo MES nie potrafi a ECU sobie tam coś widzi - albo ten czujnik jest zbędny. Może ktoś posiada charketrystykę tego czujnika - byłoby to bardzo pomocne.
_________________ PII 5D 1.2 16V HLX - sprzedany Punto MY2012, 1,4 8V S&S 57kW Modus 2005 1,6 65KW Kia Ceed 2007 1,6 CRDI 66 KW Kia Ceed SW 2015 1,4 CRDI 66KW
|
|
| Góra |
|
 |
|
pmxoo7pI |
#863758 Wysłany:
16 Cze 2025, 05:18; Temat postu: Re: Nie działa system Start&Stop |
|
 |
| Puntoświr |
 |
Samochód: Grande Punto 5d
Silnik: 1.4 8V 77KM
Paliwo: Benzyna + LPG
Wersja: Dynamic
Województwo: dolnośląskie [D]
Rejestracja: 21 Lut 2023, Posty: 871 Pomógł: 17
|
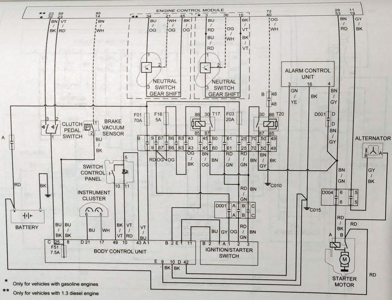
To może trzeba wyjść z etapu komputerowego i nie FES/MES, tylko klasyczna naprawa elektryczna będzie. Przerwa w wiązce itp. Trzeba poczekać aż strona aftersales.fiat.com/elearnsections ożyje (schemat rozruchu z S&S tam był). Czujnik przedzwonić omomierzem, ustalić co tam jest (styki/rezystory, potencjometr) wewnątrz. Jak elektronika, to nic nie ustalisz. Co przychodzi od strony samochodu (masa, zasilanie i ile np. 5V, inne linie)... OK... Według schematu z książki wynika, że czujnik jest natury elektronicznej (symbol tranzystora). Nie styki, czy potencjometr. Załącznik:
Fiat_Start-Stop_Euro5.jpg [ 207.96 KiB | Obejrzany 8162 razy ]
|
|
| Góra |
|
 |
|
boe666 |
#863760 Wysłany:
18 Cze 2025, 21:19; Temat postu: Re: Nie działa system Start&Stop |
|
 |
| Puntomaniak |
Rejestracja: 22 Lis 2010, Posty: 68
|
|
Wydaje mi się że już to pisałem. są 3 kabelki. Masa, 5V i sygnał. Zmierzone od strony samochodu. Czujnik ma potencjometr , cięgno które można wysuwać i wsuwać. Czujnik "na stole" zasilony, na linii sygnałowej daje: 1. Stary - zakres 15-40mV - w zakresie MIN-MAX cięgna. 2. Nowy - zakres ok 1V - 4,5V - w zakresie MIN-MAX cięgna. I teraz co do kwestii wiązki - jeśli wypnę czujnik - natychmiast pojawia się bład kompa (brak czujnika, brak kalibracji położenia luzu, świcie się trójkącik). Jak wepnę i skasuje błędy - bład znika i się nie pojawia, chyba że ręcznie ustawię czujnik MAX lub MIN - wyskakuje wówczas ten sam błąd. (Na obu czujnikach). Zgodnie z w/w wiązka jest więc sprawna. Kalibracje robiłem w MES, jednakże po całej procedurze, mam napis Status UNKNOWN. Pisałem to już wyżej - daleki jestem od czytania błędów w kompie i wysyłania postów na grupę - tak jak pisałem, czujnik wyciągnąłem przemierzyłem, kupiłem nowy przemierzyłem, zamontowałem - całosć opisałem. Brakuje mi jednego - czy MES wogóle to pokazuje - bo może nie pokazuje i po sprawie. Gdyby jeszcze było tak, że ECU nie uruchomi rozrusznika gdy nie ma LUZU - czy coś w ten deseń - to wówczas miałbym jakieś potwierdzenie czy działa - a tak nie mam bo MES pokazuje zawsze LUZ. Dlatego jeszcze raz prośba - czy mógłby ktoś u siebie sprawdzić.
[ Dodano: 18 Cze 2025 11:34 ]
[ Dodano: 18 Cze 2025 20:19 ]
słowo potencjometr, jest oczywiście uproszczeniem. Zakładam że jest tam układ elektroniczny podający napięcie w zależności od położenia dźwigni.
| Załączniki: |
2025-06-18 12_33_43-SchemaZoom — Mozilla Firefox.png [ 18.92 KiB | Obejrzany 7573 razy ]
|
_________________ PII 5D 1.2 16V HLX - sprzedany Punto MY2012, 1,4 8V S&S 57kW Modus 2005 1,6 65KW Kia Ceed 2007 1,6 CRDI 66 KW Kia Ceed SW 2015 1,4 CRDI 66KW
|
|
| Góra |
|
 |
|
pmxoo7pI |
#863761 Wysłany:
19 Cze 2025, 09:13; Temat postu: Re: Nie działa system Start&Stop |
|
 |
| Puntoświr |
 |
Samochód: Grande Punto 5d
Silnik: 1.4 8V 77KM
Paliwo: Benzyna + LPG
Wersja: Dynamic
Województwo: dolnośląskie [D]
Rejestracja: 21 Lut 2023, Posty: 871 Pomógł: 17
|
Widzisz jakie dziady tymi Fiatami jeżdżą, nie pomogą złamasy. To się później przekłada na stan techniczny (a później same problemy z naprawą = Punto, najtrudniejsze auto na świecie, żenada - może to dobrze, że forum padło, mniej ludzi się ośmiesza przy "diagnostyce" podstaw typu "kręci nie odpala"). Jak masz dwa czujniki, to starego otwórz, rozwal, pokaż co jest w środku. Możliwe, że będziesz pierwszy w Internecie całym. Zawyż poziom. Może być potencjometr + elektronika (albo te symbole elektroniczne to bzdura, autorzy książek tak mają, konfabulują czasem). Na początku była mowa o słabym ładowaniu i/lub akumulatorze. Temat ogarnięty, czy olany? To podstawa (a nie czujnik i MES). Do tego stan linek i poduszek silnik-skrzynia. Też cisza (ignorujesz takie uwagi - o tym, że każda wersja MES zachowuje się inaczej, też). S&S korzysta z sygnałów sprzęgła i podciśnienia serwa hamulcowego (według schematu i podpowiedzi w MES)...sprawdzone? Podpowiedzi w MES...dla biegów jest uwaga, że pozycje "neutral" i "reverse" są tylko dla skrzyni automatycznej. Czyli możliwe, że dla skrzyni ręcznej tam nie ma co pokazywać. S&S może być "obecny", ale wyłączony programowo. Jest taka opcja. Może ktoś lub coś go przestawiło (przy zmianach innych funkcji - tak, MES ma takie odchyły). Ostatecznie, po co ci ten S&S? Normalnie to ludzie go WYłączają (bo to szkodliwe, skraca żywot silnika, rozrusznika i tak dalej).
|
|
| Góra |
|
 |
|
boe666 |
#863762 Wysłany:
20 Cze 2025, 16:10; Temat postu: Re: Nie działa system Start&Stop |
|
 |
| Puntomaniak |
Rejestracja: 22 Lis 2010, Posty: 68
|
|
Dzięki za info. Stary czujnik już prawie rozwaliłem i rozwaliłbym gdybym miał pewność że ten nowy działa - a tej nie mam... Co do meritum. Ładowanie olałem na razie, mam tam stary AKU 40Ah kompletnie nie wiem w jakim jest stanie. Wiem że S&S jest aktywne bo świadczy o tym fakt że AlfaOdb pokazał tysiące prób wyłączenia silnika wstrzymanych przez Body. Wiem też że jest tam IBS ale MES go nie pokazuje (AlfaODB coś tam pokazuje) i wiem że BODY uznało ACU za zły.
Dlaczego nad tym pracuje? Bo lubię mieć wszystkie systemy w samochodzie sprawne i świadomie je wyłączać - a nie na odwrót. Wolę się do nich przyzwyczaić niż zeby za rok dwa gdy wymienię AKU - będę zaskoczony. Po prostu. Jeśli jest czujnik który powinien dawać sygnał do ECU jaki jest bieg - powinien on po prostu działać i dziwię się że MES tego nie pokazuje.
Np. w Renault jest wiele programów w tym PyRen który pokazuje wszystko, w KIA jest też oprogramowanie które pokazuje wszystko - nie wiem dlaczego MES jest taki ograniczony. Wolałbym dostać realną wartość jaką otrzymuje ECU niż już zinterpretowaną - co jest raczej podstawą w diagnostyce.
Co do czujnika - rozbiorę. W starym zapewne padł jakiś wzmacniacz bo sygnał wyjściowy zmienia się ale w mV a nie Voltach. Nowy ma inną konstrukcję - ma jakby magnes po przekątnej wysuwanego prostokątu - w starym nic nie ma i nic nie widać. Co do stanu linek i poduszek - jak da mnie nie ma znaczenia patrząc jak ten czujnik czyta pozycje lewarka - mogą być i nawet niepodłączone - i tak będzie działał. Ale w mojej ocenie zarówno linki jak i posuzki są ok. Biegi wchodzą płynnie i precyzyjnie. Byłem pod autem - widziałem.
[ Dodano: 20 Cze 2025 15:10 ]
Tak BTW udało mi się dołożyć BT201+Przetwornica 12v->5V do radia fabrycznego. Działa bardzo dobrze - szukam jeszcze jakiegoś super mikrofonu - żeby się dało gadać przez telefon. Natomiast muzyka chodzi świetnie a całosć jest bezobsługowa. Szkoda że nie da się jakimś sygnałem zmieniać na AUX - wóczas byłoby perfekcyjnie. Druga sprawa - czy ktoś analizował możliwość uzycia przycisków w kierownicy do sterowania BT201 ?
_________________ PII 5D 1.2 16V HLX - sprzedany Punto MY2012, 1,4 8V S&S 57kW Modus 2005 1,6 65KW Kia Ceed 2007 1,6 CRDI 66 KW Kia Ceed SW 2015 1,4 CRDI 66KW
|
|
| Góra |
|
 |
|
Strona 1 z 1
|
[ 18 posty(ów) ] |
|
|
Nie możesz zakładać nowych tematów na tym forum Nie możesz odpowiadać w tematach na tym forum Nie możesz edytować swoich postów na tym forum Nie możesz usuwać swoich postów na tym forum Nie możesz dodawać załączników na tym forum
|
|